Рекуперативное торможение

0
Системы рекуперации у автомобиля
Системы рекуперации у автомобиля
Торможение асинхронного электродвигателя противовключением
Торможение асинхронного электродвигателя противовключением
Принцип работы гибридного автомобиля
Принцип работы гибридного автомобиля
Рекуперация электромобиля
Рекуперация электромобиля
Система торможения тесла
Система торможения тесла
Рекуперация энергии
Рекуперация энергии
Фольксваген Пассат гибрид
Фольксваген Пассат гибрид
Рекуперативное торможение двигателя постоянного тока
Рекуперативное торможение двигателя постоянного тока
Генератор Porsche Cayenne Hybrid 958

Фотография Генератор Porsche Cayenne Hybrid 958

Volvo b5 mild Hybrid
Volvo b5 mild Hybrid
Тормозные системы
Тормозные системы
ICONBIT Kick Scooter TT v2
ICONBIT Kick Scooter TT v2
Система Керс в формуле 1
Система Керс в формуле 1
Syst freinage defaillant Ситроен с4
Syst freinage defaillant Ситроен с4
Генераторный режим асинхронного двигателя график
Генераторный режим асинхронного двигателя график
Рекуперация электромобиля
Рекуперация электромобиля
Инвертор гибридных авто
Инвертор гибридных авто
Рекуперативное торможение схема
Рекуперативное торможение схема
Система рекуперативного торможения
Система рекуперативного торможения
Схема рекуперативного торможения электропривода
Схема рекуперативного торможения электропривода
Управление импульсом
Управление импульсом
Режимы работы асинхронного электродвигателя
Режимы работы асинхронного электродвигателя
Схема динамического торможения асинхронного двигателя
Схема динамического торможения асинхронного двигателя
Велосипед на машинных колесах
Велосипед на машинных колесах
Рекуперативное торможение схема
Рекуперативное торможение схема
Подвеска Мерседес СЛС
Подвеска Мерседес СЛС
Схема электровоза переменного тока
Схема электровоза переменного тока
Рекуперативное торможение асинхронного двигателя
Рекуперативное торможение асинхронного двигателя
Гибридный метод
Гибридный метод
Рекуперативное торможение схема
Рекуперативное торможение схема
Рекуперация электродвигателя
Рекуперация электродвигателя
Super SOCO CPX
Super SOCO CPX
Схема рекуперативного торможения электропривода
Схема рекуперативного торможения электропривода
Система рекуперативного торможения
Система рекуперативного торможения
Принципиальная схема рекуперации энергии торможения
Принципиальная схема рекуперации энергии торможения
Hyperloop Элона маска
Hyperloop Элона маска
Рекуперативное торможение схема
Рекуперативное торможение схема
Эл схема динамического торможения Эл двигателя
Эл схема динамического торможения Эл двигателя
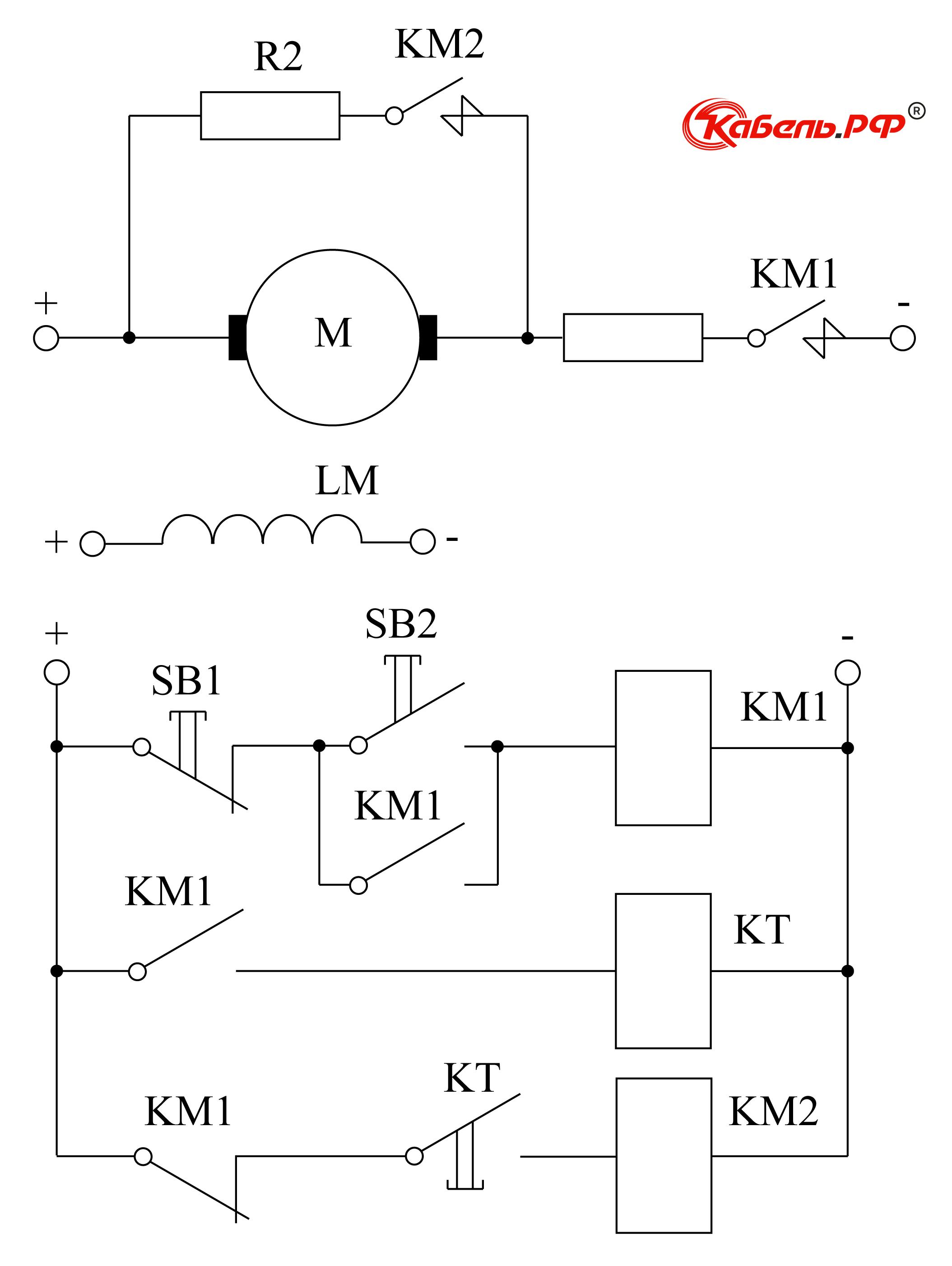
Торможение противовключением ДПТ схемы
Торможение противовключением ДПТ схемы
Генераторный режим асинхронного двигателя график

Фотография Генераторный режим асинхронного двигателя график

0

Похожие фотографии

Комментарии (0)

Кликните на изображение чтобы обновить код, если он неразборчив